Zbiorniki Tworzywowe PEHD i PP (DN 800 – DN 3500)
Projektujemy i produkujemy zaawansowane zbiorniki z tworzyw sztucznych do bezpiecznego magazynowania cieczy oraz zarządzania wodami opadowymi. Dzięki zastosowaniu wysokiej jakości polietylenu (PEHD) i polipropylenu (PP), nasze zbiorniki gwarantują wieloletnią eksploatację, całkowitą szczelność oraz ekstremalną odporność chemiczną – bez obaw o destrukcyjne działanie
gazów ściekowych czy agresywnych substancji.
Rodzaje i Zastosowanie Zbiorników
Dostosowujemy konstrukcję do specyfiki terenu i wymagań
inwestycji. W naszej ofercie znajdziesz zbiorniki:
- Układ: Pionowe oraz poziome.
- Montaż: Podziemne i nadziemne.
- Przeznaczenie: Retencyjne (wody opadowe), ściekowe
(szamba, komory techniczne) oraz przemysłowe (na chemikalia i substancje agresywne).
Budowa i Parametry Techniczne
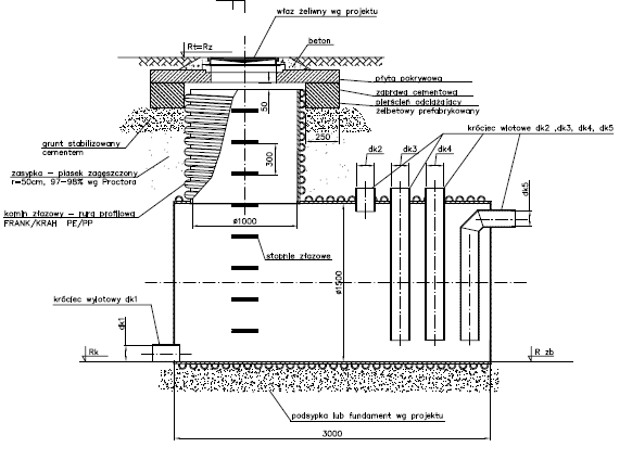
Trzon zbiornika wykonujemy z wytrzymałej rury dwuściennej karbowanej lub profilowej, w średnicach wewnętrznych od DN 800 do DN 3500 mm. Bezpieczny dostęp i obsługa: Każdy zbiornik wyposażamy w komin złazowy (o średnicy od DN 800 mm), instalowany centrycznie lub ekscentrycznie. Dla pełnego bezpieczeństwa obsługi montujemy wewnątrz antypoślizgowe stopnie złazowe lub profesjonalne drabinki.
Zwieńczenia i Włazy (Dostosowane do obciążeń):
- Ruch drogowy: Stosujemy betonowy pierścień odciążający oraz płytę nastudzienną, co pozwala na montaż włazów żeliwnych we wszystkich klasach obciążenia (A15, B125, C250, aż do ciężkiego ruchu D400).
- Tereny zielone/Techniczne: Oferujemy przykrycia z płyty tworzywowej (PEHD lub PP), dostępne w opcji z klapą włazową lub bez.
Kompatybilność Przyłączy (Plug & Play)
Nie musisz martwić się o przejścia. Instalujemy króćce dopływowe i odpływowe, które pozwalają na płynne podłączenie zbiornika do każdego istniejącego systemu rurowego:
- PEHD
- PP
- PVC
- GRP
- Kamionka
- Polimerobeton
Produkcja na Wymiar (Spawanie Ekstruzyjne)
Nie prowadzimy produkcji seryjnej – budujemy pod Twój projekt. Każdy zbiornik jest tworzony ręcznie metodą spawania ekstruzyjnego. To pozwala nam wyposażyć wnętrze w dowolne elementy technologiczne, takie jak:
- Odpowiednio wyprofilowane kinety,
- Przelewy i układy kaskadowe,
- Wewnętrzne grodzie separacyjne,
- Inne nietypowe wyposażenie wskazane w dokumentacji.
